会员登录|免费注册|忘记密码|管理入口 返回主站||保存桌面|手机浏览|联系方式|购物车
企业会员第1年

北京霍尔斯生物科技有限公司  

化工设备,生物设备,喷雾干燥,发酵罐,生物反应器

搜索
新闻中心
  • 暂无新闻
产品分类
  • 暂无分类
联系方式
  • 联系人:王曲
  • 电话:010-64919358
  • 邮件:sales@holves.com
站内搜索
 
荣誉资质
  • 暂未上传
友情链接
  • 暂无链接
首页 > 供应产品 > 产品性质,属性,价格
产品性质,属性,价格
单价 面议对比
询价 暂无
发货 北京付款后3天内
过期 长期有效
更新 2012-03-14 10:36
 
详细信息

闭式循环喷雾干燥机概述
喷雾干燥是利用加热空气,造成容易雾化进而进行快速干燥。根据此特点,闭式循环喷雾干燥机往往具有高温(一般可达180-250摄氏度)、一定空间内干燥等特点。这点适用于大多数水溶性物质,悬浮乳浊液。但是在一些特种行业,客户所要求的物质必须溶于有机溶剂或者其他类型的溶剂,而这种溶剂往往是不能经受高温的。喷雾干燥机行业发展至今,已经通过设备的更新顺利完成了此种特种容易的干燥,主要是通过闭式循环和惰性气体干燥。
闭式循环喷雾干燥机是系统组成一个封闭的循环回路,载热体可以循环使用。对于挥发物是有机化学溶剂、有毒或逸出后能对人身、环境造成危害物料的干燥,料液中含有的有机溶剂或产品是易氧化、易ran、易爆的物料,一般情况下,需用这种流程的物料都是不能接触氧气的,所以载热体大多使用惰性气体(如氮气、二氧化碳等);此种方式又称惰性气体干燥。从干燥器排出的尾气,经过气固分离后还要经过冷凝器回收溶剂或去除湿分,再经加热器升温后进入干燥器进行循环使用。通过载热体和闭式循环方式,我们可以有效的避免物质干燥遭遇高温危险、防止喷雾干燥过程中与氧气接触,粉尘100%回收等。
闭式循环喷雾干燥机目前已经成熟应用于乙醇,丙酮,己烷,气油等有机溶剂制成的悬浊液,以惰性气体(或氮气)做为干燥介质的产品的闭路循环式喷雾干燥工艺。整个过程产品无氧化,介质可回收,惰性气体(或氮气)可循环利用。为有机溶剂回收设计的闭式循环系统,系统防爆控制要求极高,系统自控性能极高,GMP要求苛刻。常用于精密陶瓷、医药品、电池材料、硬质合金(Wc.Fe)粉的喷雾干燥。
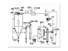
流程示意图
闭式循环喷雾干燥机系统由喷雾干燥机主机、带空气过滤器的加热器、鼓风机、水气分离器、大小冷却塔、喷淋塔、排风机、一级旋风分离器、二级旋风分离器、泵、测氧仪以及管路与控制阀等组成。